|
双锤球水位开关性能优异,使用方便。 原理:利用二个锤球浸在水中时及在空气中时的不同重量的原理, 根据水面的升降而自动控制水泵抽 水或给水之用 . 特点: · 底座设有3/4"及1"二种螺齿导管直接配装,另附L 型托架以便平面之安装. · 开关器外壳密封,完全防湿. · 实体 锤球浸入水中,重心稳定,不漂浮于水面,准确性高. · 开关器设有A .B .二个回路,A端子用于给水,B端子用于抽水. 规格: · 220V 7.5A AC 交流电 · 110V 15A AC 交流电 · 开关寿命 : 断续 100万次以上 · 水槽压力 : 与大气压相等 · 气温范围 : 4°C ~ 80°C 安装方法 : 1. 控制器最佳固定位置宜在水槽顶部中央,如欲固定在水槽内侧壁需注意避免锤球碰及槽壁。 2. 将垂球系在控制器拉线上,控制的范围是 由上球的中央到下球的中央部位,按需要可加以自由调整。 |
 |
特点:
底座设有3/4"及1"二段式螺齿导管直接配装,附L 型托架以便平面之安装.
开关器由外壳密封,完全防湿,保持精确性能,延长开关寿命.
实体锤球浸入水中,重心稳定,不漂浮于水面,准确性高.
开关器设有A .B .二个回路,A端子用于给水,B端子用于抽水.
| |
规格:
220V 7.5A AC 交流电
110V 15A AC 交流电
极数 : 单极
开关寿命 : 断续 100万次以上
水面控制范围 : 0.18 ~ 5公尺
水槽压力 : 与大气压相等
气温范围 : 4°C ~ 80°C | |
按装方法:
-
控制器之正确固定位置宜在水槽顶部中央,如欲固定在水槽内侧壁则需注意避免锤球碰及槽壁。
-
将锤球系在控制器,控制的范围是由上球的中央到下球的中央部位,按需要加以自由调整。
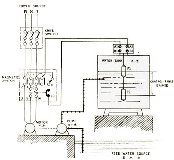
接线方法:
打开控制器上盖
-
给水时,按图1方式配线。
-
抽水时,线路须由A改接到B即可。
-
为防止抽水时马达空转,需按图2方式配线 |

|
 | |
|

|
运转模式:
1)给水运转:
水面上升到上锤球中央时,帮浦停止;水面下降到下锤球中央时,帮浦开动。
2)抽水运转:
水面上升到上锤球中央时,帮浦开动;水面下降到下锤球中央时,帮浦停止。
3)抽水防止马达空转(图2):
水槽内的控制器作用和(1)相同。
水源处的控制器在水面低于浮球FS2中央时,便停止帮浦,水面超过浮球FS1中央时便恢复正常。 | |